Umsókn
ZJC röð túrbínuolíuhreinsunarvél er sérstaklega hentug til að hreinsa túrbínu smurolíu. Það á einnig við um meðhöndlun á vökva-, kælivökvaolíu og annarri smurningu sem inniheldur mikið af vatni, gufu, óhreinindum, seyru, rafdrifnum og kollóíðum.
Það getur útrýmt þeim á áhrifaríkan og skilvirkan hátt. ZJC röð mun leiða til endurbóta á eiginleikum túrbínuolíu, annarrar smurningar og lengja viðhaldstíma túrbínu eða annars búnaðar sem er með smurkerfi og halda þeim í góðu ástandi.

Tæknilýsing

Kostir

ZJC röð túrbínuolíuhreinsunarvél getur ekki aðeins aðskilið mikið magn af vatni heldur einnig fjarlægt leifar af vatni úr olíu. Hann er búinn sérgerðum fleytibúnaði (vatnsskilju) og getur gert grugguga fleytu olíu mjög tæra.
Hreinsar efni á áhrifaríkan hátt í olíu eins og óhreinindum, seyru osfrv.
Sjálfvirka baksíusíukerfið getur fjarlægt mikið magn af svifryki og fínt síukerfi getur fjarlægt fínar agnir.
Mikil sjálfvirkni, stöðugleiki og rekstur á netinu.
Mikil sjálfvirkni, lítil stærð, létt, öryggi og áreiðanleiki. Uppsett með sjálfvirkum innrauða vökvastigsstýringu mun hreinsivélin ganga sjálfkrafa og auðvelda meðhöndlun. Forritanleg rökræn stjórn í boði.
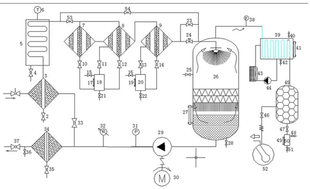
Flæðirit:

Valfrjálsir varahlutir

Vöruumbúðir
Öflugur trékassi, almennur afhendingartími er 1 5 virkir dagar, ef túrbínuolíuhreinsivélin er á lager eftir að hægt er að senda fulla greiðslu. Fyrir skipafyrirtæki geturðu valið þitt eða okkar, Við höfum margra ára reynslu af útflutningi, þá getum við hjálpað þér. Hleðsluhafnartíminn fer eftir þínu eigin landi. Ef þú hefur engan tíma geturðu valið sendingu með flugi.
Algengar spurningar
1. What's the payment method?
Hægt er að greiða með reiðufé T/T, L/C, Western Union, osfrv.
2. Hversu lengi er afhendingartíminn?
Almennt tekur það um 5 virka daga fyrir framleiðslu og þá fer afhending fram tímanlega.
3.What's the package made of?
Pakkinn er gerður úr alþjóðlegum útflutningsstöðluðum tréhylki.
4.What's the delivery method?
Með lest, með flugi, á sjó, með vörubíl, með hraðboði osfrv.
5. Hversu langur er ábyrgðartíminn?
Ábyrgðartíminn er 1 ár vegna gæðavandamála vörunnar sjálfrar.
6.Hvaða þjónustu geturðu veitt?
Stuðningur á netinu í gegnum tölvupóst, síma, whatsapp eða aðra samskiptaaðferð; þjálfun og uppsetning á staðnum ef þú þarft; skrá um viðhald og viðgerðir, tæknilega myndbandsaðstoð o.fl.
maq per Qat: túrbínuolíuhreinsunarvél, Kína, birgja, framleiðendur, sérsniðin, heildsölu, verð













